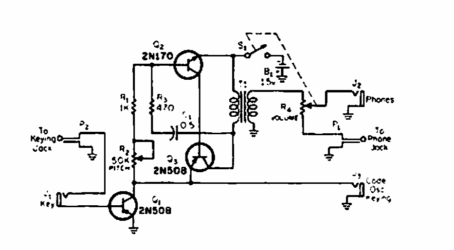
Este circuito para monitorar transmissões de telegrafia foi encontrado numa revista CQ de 1975. Os transistores podem ser equivalentes modernos.

 


| Clique na imagem para ampliar |

 

 

 

NO YOUTUBE


NOSSO PODCAST