Amplificador para termopar CIR21817S CB21282E (CIR20726)
Detalhes
Escrito por: Newton C. Braga
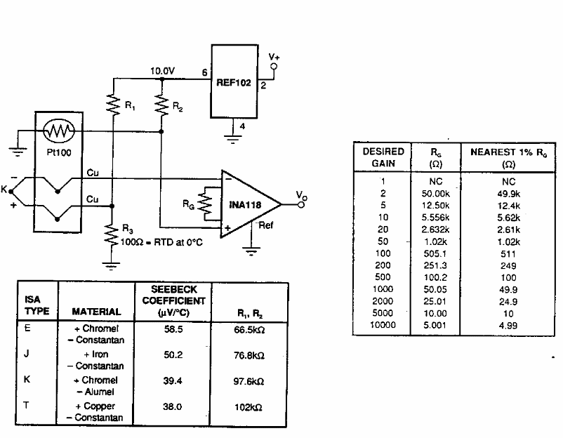
Encontrado numa antiga documentação americana, este circuito usa componentes da Burr Brown. A tabela ao lado fornece os componentes a serem usados para diversos ganhos.