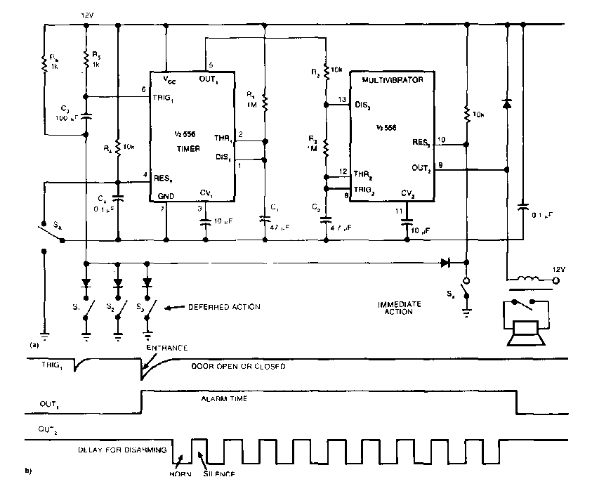
Encontrado numa EDN dos anos 80, este circuito utiliza um duplo 555. O circuito aciona um relé que controla uma buzina ou sirene. Junto ao diagrama temos as temporizações.

 


| Clique na imagem para ampliar |

 

 

 

NO YOUTUBE


NOSSO PODCAST