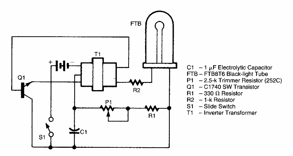
Este circuito foi encontrado num PE Hobbyst Handbook de 1989. Ele faz uso de uma fluorescente de luz negra da época. Pequenas fluorescente de luz negra de 1 a 4 W podem ser usadas.

 


| Clique na imagem para ampliar |

 

 

 

NO YOUTUBE


NOSSO PODCAST