Inversor de 15 kHz com 60 Hz CIR14531S CB7148E (CIR17495)
Detalhes
Escrito por: Newton C. Braga
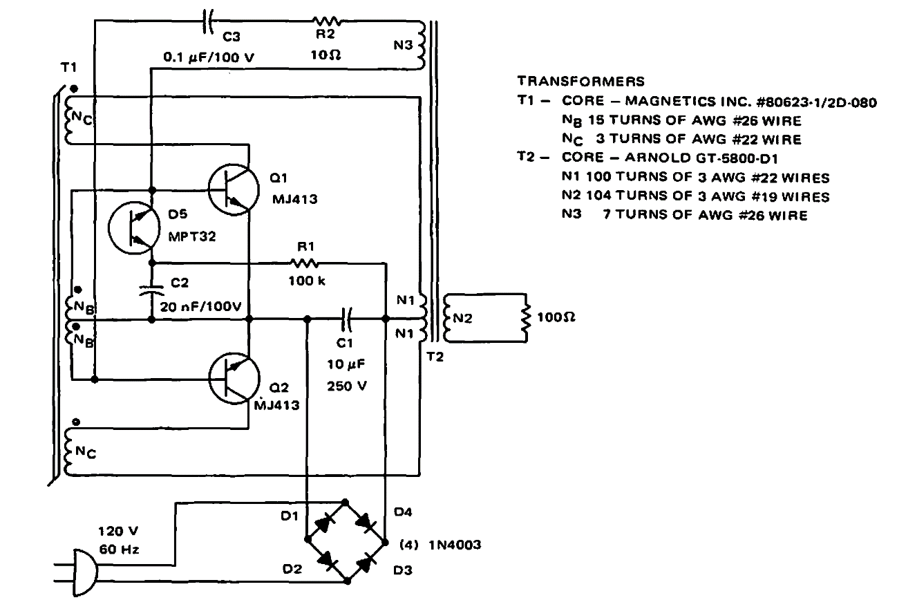
Este circuito foi encontrado num manual da Motorola de 1968. Como ele pode-se obter 20 V em 15 kHz a partir de 120 V x 60 Hz. Os componentes são da época.