Inversor de 12 x 115 VA com 10W CIR14532S CB7149E (CIR17496)
Detalhes
Escrito por: Newton C. Braga
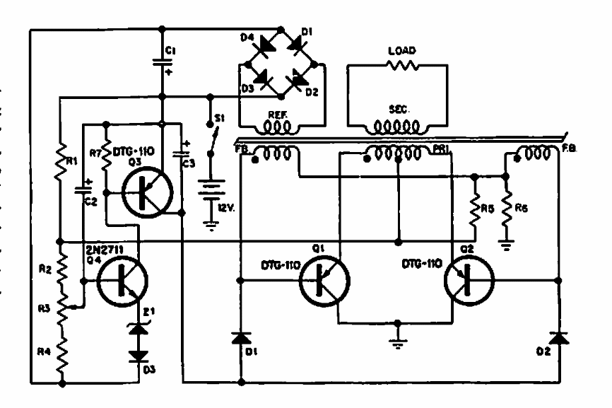
Este circuito foi encontrado numa documentação da Delco de 1966. Os componentes são da época. Não são fornecidas informações sobre o enrolamento do transformador.