Experimentos interessantes envolvendo sons inaudíveis podem ser realizados com este circuito. Este projeto descreve um dispositivo que converte sons inaudíveis (sons ultrassônicos) em sons audíveis. O pesquisador pode usá-lo para examinar sinais inaudíveis gravados em fita ou captados por rádios ou outros dispositivos, ou para ouvir sons captados em um ambiente por um transdutor.
Nota: este artigo foi originalmente escrito para meu livro Electronic Projects from the Next Dimension. Veja em PN00 nota sobre o assunto de que ele trata. Projetos semelhantes podem ser encontrados no site.
Nosso circuito é uma versão simples de um divisor de frequência digital. Os sons ultrassônicos que foram gravados ou captados por um transdutor são aplicados à entrada do circuito, que divide sua frequência por um número escolhido pelo operador. Desta forma, na saída do circuito, o sinal cairá para uma frequência que está dentro da faixa audível. Por exemplo, se um sinal de 30 kHz (ultrassônico) for aplicado ao circuito, que está programado para dividir sua frequência por 6, na saída ouviremos um sinal de 5 kHz (na faixa audível).
Algumas limitações são evidentes neste circuito devido à sua simplicidade. Uma delas é que o circuito opera com picos de sinal, por ser digital, e a saída é um sinal retangular. Isso significa que a forma de onda original não é preservada. A "coisa" que vamos ouvir na saída não é uma conversão verdadeira do som original, mas algo que corresponda a ele. O circuito pode ser atualizado de várias maneiras, como a adição de filtros para obter melhores resultados ou por alguma forma de processamento de sinal. A ideia básica visa estimular a imaginação do leitor para a criação de novos projetos.
Outro tipo de atualização a ser considerado pelos leitores é um condicionador de forma de onda, que pode ser feito com um gatilho Schmitt (um 4093, por exemplo) para converter mudanças rápidas de nível de sinal em sinais digitais que poderiam ser processados mais facilmente por o divisor de frequência.
Como funciona
O circuito é formado basicamente por um circuito integrado CMOS atuando como um divisor de frequência e um amplificador de áudio de baixa potência acionando um pequeno alto-falante ou fone de ouvido.
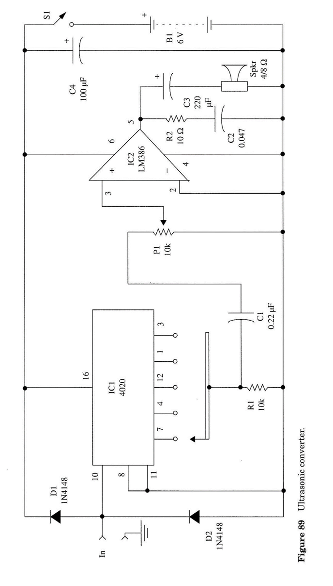
O divisor é um CMOS 4020 IC, um divisor binário de 14 estágios formado por uma cadeia de flip-flops, cada um dividindo a frequência aplicada à sua entrada por dois. Outra opção para o divisor de frequência é o 4040 CMOS IC.
Usamos as saídas Q4, Q6, Q9, Q12 e Q14, que são predefinidas para realizar divisões por 16, 64, 512, 4.096 e 16.384. Se aplicarmos um sinal de 32 kHz ao circuito e retirá-lo de Q4 (dividido por 16), o sinal será reduzido para 2 kHz, caindo na faixa audível.
O leitor também está livre para modificar o projeto original usando outra saída do CMOS 4020. Estes oferecem divisão por 2, 4, 8, 16, 32, ..., 16.384.
Se um sinal de 4 MHz for aplicado à entrada e o circuito for programado para dividir em 4.096 (Q14), a saída será um sinal de 4 kHz (na faixa audível). Devemos lembrar ao leitor que 4 MHz é quase o limite superior dos sinais de entrada para o 4020 quando alimentado por uma fonte de 12 V. Se o circuito for alimentado por quatro células AA (6 V), como nesta aplicação, este limite superior cairá para cerca de 2 MHz.
O circuito pode ser alimentado por células AA ou uma bateria de 9 V Ele também pode ser usado em experimentos interessantes envolvendo sons ultrassônicos e até mesmo sinais de alta frequência, não apenas ao editar fitas ou captar sons paranormais, mas também em muitas outras aplicações.
Montagem
O diagrama esquemático completo do conversor ultrassônico é mostrado na Fig. 1. Uma placa de circuito impresso para este projeto é sugerida pela Fig. 2.

Para programar a divisão de frequência neste circuito, o leitor pode usar uma chave rotativa ou uma régua de terminais com tela. A interconexão entre os parafusos determinará a taxa de divisão do circuito, conforme mostrado na Fig. 3.

Os diodos D1 e D2 são usados para proteger a entrada do circuito contra picos que podem causar danos ao IC. Devemos lembrar que picos com tensões acima da tensão da fonte de alimentação podem ser perigosos para o IC. Portanto, alguns cuidados devem ser tomados ao ajustar o nível do sinal de entrada por P1. Isso significa que P1 não é apenas o controle de sensibilidade, mas também o controle de limite para os sinais de entrada.
P2 é usado para ajustar o volume de saída no alto-falante ou fone de ouvido. Para a entrada do circuito, podemos usar um conector RCA ou dois fios com garras jacaré. Todos os componentes podem ser alojados em uma pequena caixa cujas dimensões são basicamente determinadas pelo tamanho do alto-falante (se usado - você pode substituir o alto-falante por um fone de ouvido).
Usando o circuito
Ao usar o circuito com sinais de uma fonte, como um gravador ou um amplificador, aplique o sinal à entrada do circuito a partir do volume mais baixo (P1 no meio). Em seguida, aumente gradualmente o volume da fonte do sinal até ouvir algo na saída. Não vá muito longe deste ponto, ou você pode saturar o circuito ou danificar o IC.
Usando o circuito com transdutores
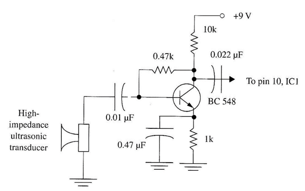
Muitos tweeters (alto-falantes de alta frequência) podem ser usados como transdutores ultrassônicos para obter um ganho (sensibilidade) razoável em frequências de até 25 ou 30 kHz. É interessante notar o fato de que um tweeter pode ser usado tanto como fonte de sons ultrassônicos quanto como receptor (microfone) para eles. Você só precisa abri-lo e acessar diretamente o transdutor, conforme sugerido no Projeto 8.
Qualquer transistor de silício de uso geral pode ser usado neste circuito, como o BC548, 2N2222, etc. A fonte de alimentação é a mesma do circuito principal. Como o dreno de corrente deste estágio é muito baixo, isso não reduz a vida útil da bateria de forma apreciável.
Sons entre 15 kHz e 25 kHz ou mais podem ser ouvidos nos fones de ouvido ou alto-falante usando este projeto. Se for usado para encontrar vozes diminuindo a frequência de um sinal gravado, conecte o fone de ouvido na entrada do circuito e ajuste o volume da saída até ouvir o sinal desejado na saída. Encontre o valor correto da divisão de frequência realizando os experimentos recomendados.
Sugestões
■ Este circuito pode ser usado para captar vozes em um ambiente repleto de ultrassom. Sua saída deve ser conectada à entrada de um gravador.
■ Um capacitor com valores entre 10 nF e 1 pF pode ser colocado entre o pino 3 do IC2 e o barramento de alimentação negativo para filtrar o som.
■ Os filtros descritos nos projetos para EVP podem ser usados para processar os sons captados com este circuito.
■ Se um sinal de alta frequência for aplicado diretamente à entrada do circuito, um diodo detector deve ser conectado. O circuito pode funcionar com sinais de até 2 MHz quando alimentado por uma fonte de alimentação de 6 V.
■ A diretividade pode ser adicionada ao microfone (transdutor ultrassônico) se, por exemplo, ele for colocado dentro de um refletor parabólico metálico. (O microfone deve ser colocado no foco do refletor parabólico.) Diâmetros entre 40 cm e 1 m são sugeridos para o refletor parabólico.
Lista de Peças:
Semicondutores
IC1 4020 CMOS Circuito integrado, divisores binários de 14 estágios
IC2 LM386 Circuito integrado de amplificador de áudio de baixa potência
D1, D2 1N4148 ou resistores de diodos de silício de uso geral equivalentes
R1 10 kΩ, 1/8 W, 5% - marrom, preto, laranja
R2 10 Ω, 1/8 W, 5% - castanho, preto, capacitores pretos
C1 0,22 µF, filme de cerâmica ou metal
C2 0,047 µF, filme de cerâmica ou metal
C3 220 µF / 12 WVDC, eletrolítico
C4 100 µF / 12 WVDC, eletrolítico Diversos
P1 potenciômetro de 10 kΩ
S1 SPST - alternar ou deslizar interruptor
B1 6 V, quatro células AA
SPKR 4 ou 8 Ω, 5 a 10 cm, alto-falante (ou fone de ouvido) (ver texto)
Placa de circuito impresso, conectores de entrada e saída (opcional - veja o texto), suporte de célula, caixa de plástico, fios, solda, etc.
















