Trata-se de um circuito “econômico" que substituí os reed-switches por fios finos que são interrompidos quando a porta ou janela é aberta.
O único inconveniente desta versão é que toda noite os fios devem ser colocados em posição de funcionamento.
Estes fios são presos a dois preguinhos, um na parte fixa e outra na parte móvel da janela e ligados ao circuito principal por meio de um par de fios camuflados.
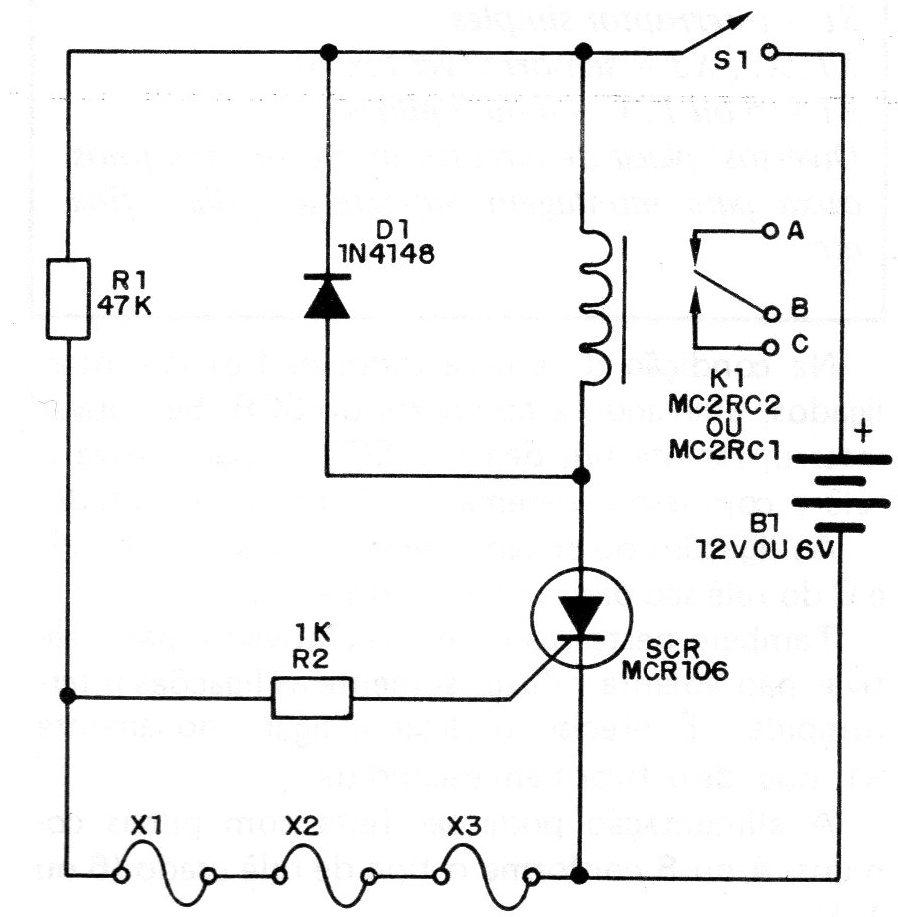
Na figura 1 temos o circuito completo deste sistema.
Na condição de espera todos os fios são interligados, aterrando a comporta do SCR. Se houver interrupção de um deles, o SCR dispara, ativa o relê e com isso o sistema de alarme é alimentado.
As ligações do sistema de aviso nos pontos A,B e C do relê são dadas no final do artigo.
Também neste caso, uma vez ativado, para reativar não adianta refazer somente as ligações interrompidas.
É preciso desligar e ligar novamente S1, que deve ficar bem escondida.
A alimentação pode ser feita com pilhas comuns, 4 ou 8 conforme o tipo de relê usado (6 ou 12 V).
Na figura 2 damos a placa de circuito impresso.
LISTA DE MATERIAL
SCR - MCR106, TIC106 ou C106 - SCR comum
K1 – Relé para 6 V ou para 12 V
D1 - 1N4148 ou 1N914 - díodo de uso geral
R1 – 47 k X 1/8 W - resistor (amarelo, violeta, laranja)
R2 – 1 k X 1/8 W - resistor (marrom, preto, vermelho)
S1 - interruptor simples
X1, X2, X3 - sensores (ver texto)
B1 - 6 ou 12 V- 4 ou 8 pilhas
Diversos: placa de circuito impresso, fios finos, caixa para montagem, suporte de pilhas, fios, etc.

















