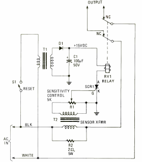
Encontramos este circuito na edição de 1980 da Electronics Experimenter Special Projects. Trata-se de um fusível que desliga um circuito quando a corrente ultrapassa determinado valor.

Encontramos este circuito na edição de 1980 da Electronics Experimenter Special Projects. Trata-se de um fusível que desliga um circuito quando a corrente ultrapassa determinado valor.
