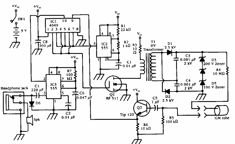
Encontrado numa documentação antiga, este contador conta com um inversor de alta tensão para a válvula Geiger. O circuito fornece sinais para um fone de ouvido.

 


| Clique na imagem para ampliar |

 

 

NO YOUTUBE


NOSSO PODCAST