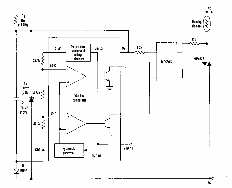
Este circuito foi encontrado numa Electronic Design dos anos 90. Ele faz uso de componentes da época. O triac é de acordo com a carga controlada.

 


| Clique na imagem para ampliar |

 

 

 

NO YOUTUBE


NOSSO PODCAST