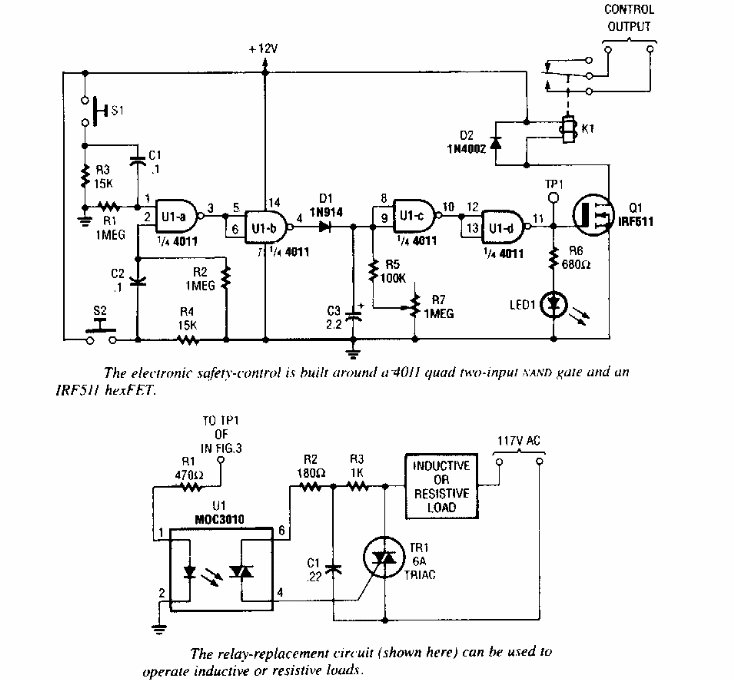
Este circuito de shield foi sugerido por uma Popular Electronics dos anos 90. No circuito pode ser usado tanto um triac para uma carga comum como um relé mecânico.

 


| Clique na imagem para ampliar |

 

 

 

NO YOUTUBE


NOSSO PODCAST