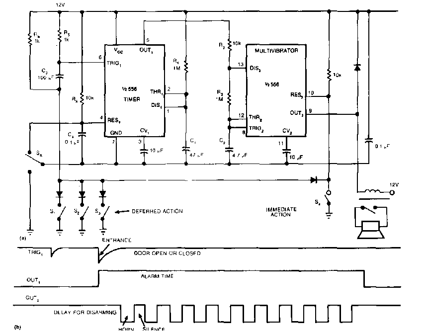
Este circuito foi encontrado numa EDN dos anos 90. Os componentes usados são ainda comuns e os sensores podem ter sua quantidade aumentada. A tensão é de alimentação é de acordo com o relé usado.
Este circuito foi encontrado numa EDN dos anos 90. Os componentes usados são ainda comuns e os sensores podem ter sua quantidade aumentada. A tensão é de alimentação é de acordo com o relé usado.