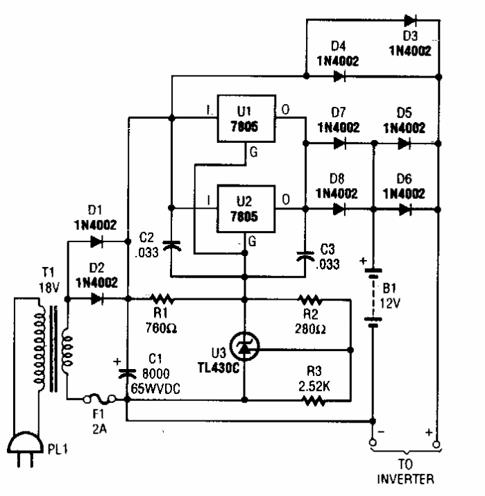
Este carregador para baterias Chumbo-Àcido foi encontrado numa Popular Electronics dos anos 90. O circuito tem uma corrente máxima de 2 A, sendo indicado para alimentar inversores em sistemas de iluminação de emergência.
Este carregador para baterias Chumbo-Àcido foi encontrado numa Popular Electronics dos anos 90. O circuito tem uma corrente máxima de 2 A, sendo indicado para alimentar inversores em sistemas de iluminação de emergência.