Com o aparelho que descrevemos, você poderá ligar dispositivos elétricos e eletrônicos em geral à distância, usando para isso uma lanterna ou mesmo um flash de máquina fotográfica. Um pulso de luz de curta duração é dado, e o aparelho controlado será acionado ficando ligado pelo tempo que você determina. Muitas utilidades interessantes podem ser encontradas para este tipo de aparelho, conforme ficará claro no decorrer deste artigo.
Propomos aos leitores a montagem de um Foto Controle Remoto Temporizado.
Evidentemente, antes de partir para a montagem de tal dispositivo, será interessante que o leitor saiba exatamente do que se trata e, consequentemente para que serve.
O foto controle remoto nada mais é do que um controle remoto que opera por um raio de luz, a partir de fontes que podem ser uma lanterna, um flash de máquina fotográfica e até mesmo um isqueiro.
Quando focalizamos a luz sobre o elemento sensor do controle remoto, à distância, ele dispara e liga (ou desliga) qualquer aparelho elétrico ou eletrônico que nele esteja conectado.
Um ventilador, motor, lâmpada, rádio ou amplificador poderão ser ligados e desligados à distância por este sistema.
Nosso controle remoto é temporizado porque uma vez ligado o aparelho controlado, ele assim permanecerá por um tempo pré-ajustado que variará entre 5 ou 10 segundos até alguns minutos.
O foto-controle remoto temporizado é muito simples de montar e funciona na rede de 110 V e 220 V, controlando aparelhos que tenham potências na faixa de 220 watts (110 V) até 440 watts (rede de 220 V).
O sensor usado é de baixo custo, pois pode ser improvisado a partir de um transistor comum.
Funcionamento
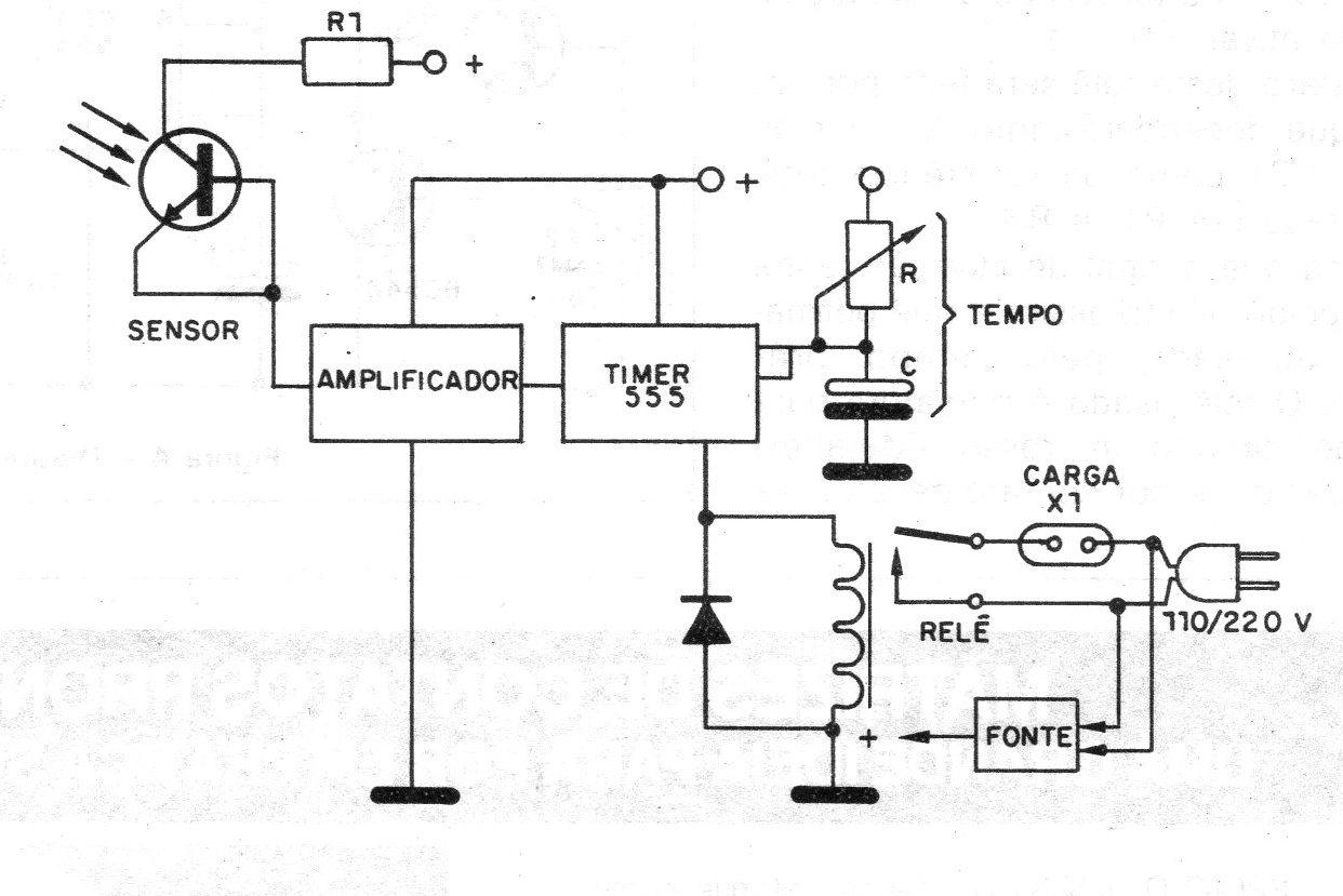
Na figura 1 temos um diagrama simplificado de nosso foto controle, a partir de onde procuraremos explicar seu princípio de funcionamento.
Começamos pelo foto sensor. Ele nada mais é do que um transistor de potência comum 2N3055, do qual tiramos a cobertura metálica (encapsulamento) expondo o material semicondutor de seu interior à luz.
Obs. Este artigo é de 1986, quando foto transistores ainda eram componentes não muito fáceis de obter. Hoje podem ser usados foto-transistores comuns de baixo custo.
As junções semicondutoras deste transistor (e de todos os demais) são sensíveis à luz, mudando de resistência acentuadamente quando submetidas a este tipo de radiação.
O que ocorre é que a luz libera portadores de cargas elétricas que fluem, estabelecendo assim uma corrente pela junção.
É devido a esta sensibilidade que os invólucros dos transistores comuns devem ser feitos com materiais opacos.
O foto sensor improvisado excita diretamente uma etapa amplificadora que leva dois transistores comuns na configuração de acoplamento direto ou Darlington.
Uma pequena quantidade de luz que incida no foto transistor é suficiente para levar os dois transistores à plena condução fazendo com que a tensão de coletor do segundo transistor praticamente caia a zero, conforme mostra a figura 2.
Esta queda de tensão a zero, na incidência de luz, serve para comutar o circuito da terceira etapa que é um timer (monoestável) com o integrado 555, bastante popular em todas as nossas realizações, pelo seu baixo custo e versatilidade.
Neste circuito, a saída correspondente ao pino 3 se mantém no nível baixo (0 V) até o momento em que a transição de um valor positivo de tensão no pino 2 para 0 V cause seu disparo.
Neste instante, o pino 3 é levado ao nível alto, aparecendo uma tensão positiva da ordem da tensão de alimentação, capaz de ativar um relê.
O disparo deste relê será feito por um tempo que dependerá tanto do valor do capacitor C1 como da resistência total apresentada por P1 e R3.
Mesmo que o sinal de ativação tenha desaparecido, ainda assim o relê permanecerá acionado pe!o tempo pré-ajustado.
O relê usado é miniatura para placa de circuito impresso com capacidade por contato de 2 A, mas como possui dois pares de contatos, estes podem ser ligados em paralelo, para se obter maior capacidade máxima de controle, de 4 A 0 que corresponde a 440 watts na rede de 110 V e o dobro em 220 V.
A fonte de alimentação para o circuito é formada por um pequeno transformador de 6 + 6 V com pelo menos 250 mA, dois diodos e um capacitor eletrolítico para a filtragem.
Montagem
O diagrama completo do aparelho é mostrado na figura 4.
Na figura 5 temos a nossa sugestão de placa de circuito impresso.
Em função do uso de relê equivalente pode ser necessário alteração do Iayout.
Damos a seguir algumas sugestões que possibilitam realizar uma montagem perfeita.
O foto transistor Q1 é um 2N3055 com invólucro leve (alumínio) que tem um custo menor, e que pode ser facilmente aberto.
Com cuidado, usando uma chave de fendas e ferramentas auxiliares tiramos o seu ”capacete" de modo a expor a junção semicondutora.
Este transistor poderá ser montado na parte de fora da caixa, com um pequeno tubo de papelão para direcionar a sua captação de luz.
. Até mesmo uma lente plástica (ou de vidro) pode ser usada para concentrar a qu e com isso obter maior alcance. Lembramos que, neste caso, o elemento sensível deve ficar no foco da lente.
Os demais transistores (Q1 e Q2) podem ser do tipo BC548 ou equivalentes, como o BC547, BC238 ou BC237.
Observe a sua posição na placa de circuito impresso.
O integrado CI-1 é um 555 que será instalado na placa, observando-se a posição do pino 1.
O diodo D1 é de uso geral1N4148 ou mesmo 1N4002 enquanto que D2 e D3 são retificadores como os 1N4002 ou equivalentes de maior tensão.
O potenciômetro P1 é linear e seu valor pode ficar entre 100 k e 470 k (para intervalos maiores).
Para P2, que é optativo como controle de sensibilidade, será usado um potenciômetro de 4M7. Se o leitor quiser pode incluir em P1 o interruptor geral S1.
Os capacitores C1 e C2 são eletrolíticos com tensões de trabalho a partir de 12 V. C1 que determina o tempo de ação máximo pode ter valores entre 47 uF (30 segundos) e 470 uF (5 minutos).
Valores maiores não são recomendáveis em vista de fugas.
O diagrama dado prevê o acionamento do aparelho conectado em X1, pois são usados os contatos NA do relê, mas nada impede que seja feita a utilização dos contatos NF quando então desligaremos a carga por um tempo determinado.
Ajuste e Uso
Para testar o aparelho depois de montado é simples: ligue o plugue na rede e na tomada X1 uma lâmpada comum ou outro aparelho para a rede que esteja disponível, desde que sua potência esteja de acordo com a capacidade de controle do relê.
O foto sensor deve ser mantido na sombra (sem iluminação direta).
Ajuste inicialmente P1 para sua posição de mínima resistência e depois ligue o interruptor geral S1. Se estiver usando P2 mantenha-o em posição de máxima resistência.
Com tudo isso feito, o aparelho conectado em X1 deve permanecer desligado, mesmo que seu interruptor esteja acionado (o que deve ser mantido).
Agora, focalizando momentaneamente uma lanterna de modo a fazer incidir luz em Q1, conforme sugere a figura 7, o circuito deve disparar com a ligação do aparelho conectado em X1.
O aparelho ficará ativado por alguns segundos, desligando em seguida.
Ajuste P1 para alterar este tempo de acionamento
Depois de verificado o funcionamento feche definitivamente o aparelho em sua caixa.
Alguns usos interessantes são sugeridos para o sistema:
Seu pequeno flash de máquina fotográfica pode ser usado para disparar o controle remoto, ligando um rádio, lâmpada ou outro dispositivo.
Numa festa de aniversário, usando o controle remoto conectado a um gravador que tenha a música "Parabéns a Você", ao bater a foto, do aniversariante, ele será ativado, dando início à festa.
Ajustando o tempo para sua execução podemos automatizar a cerimônia, de um modo muito interessante.
Na porta de sua casa, você poderá dar um toque na luz alta de seu carro ao entrar na garagem e com isso acender a luz da varanda, ou mesmo da garagem por um tempo suficiente para você sair do carro e entrar em segurança.
Sua televisão ou rádio podem ser ligados à distância com uma lanterna de mão.
Lista de Material
Semicondutores
CI-1 - 555 - circuito integrado
Q7 - 2N3055 - transistor NPN de potência
Q2, Q3 - BC548 ou equivalente - transistores NPN de uso geral
Q7 - 1N4 748 ou equivalente – diodo de uso geral
D2, D3 - 7N4002 ou equivalentes - diodos retificadores
Resistores (1/8 ou ¼ W)
R1, R3 – 10 k x 1/8 W - marrom, preto, laranja
R2 – 68 k - azul, cinza, laranja
P1 – 100 k - potenciômetro simples
P2 - 4M7 - potenciômetro simples (ver texto)
Capacitores (eletrolíticos para 12 V ou mais)
C1 - 47uFa 470 uF- ver texto - eletrolítico
C2 - 470 uF - eletrolítico
Diversos
K1 - Relé de 6 V
T1 - Transformador com primário de acordo com a rede local e secundário de
6 +6 V x 250 mA
S1 - Interruptor simples
X1 - Tomada de alimentação
Placa de circuito impresso, cabo de alimentação, caixa para montagem fios, botões, tubo para o foto sensor, lente, etc.






















