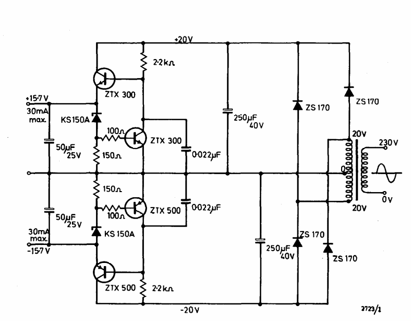
Esta fonte simétrica de 30 mA x 15 V foi encontrada no manual Ferranti de transistores de 1974. Os transistores são tipos comuns na época.

 


| Clique na imagem para ampliar |

 

 

 

NO YOUTUBE


NOSSO PODCAST