Gerador de sons complexos CIR21771S CB21237E (CIR20680)
Detalhes
Escrito por: Newton C. Braga
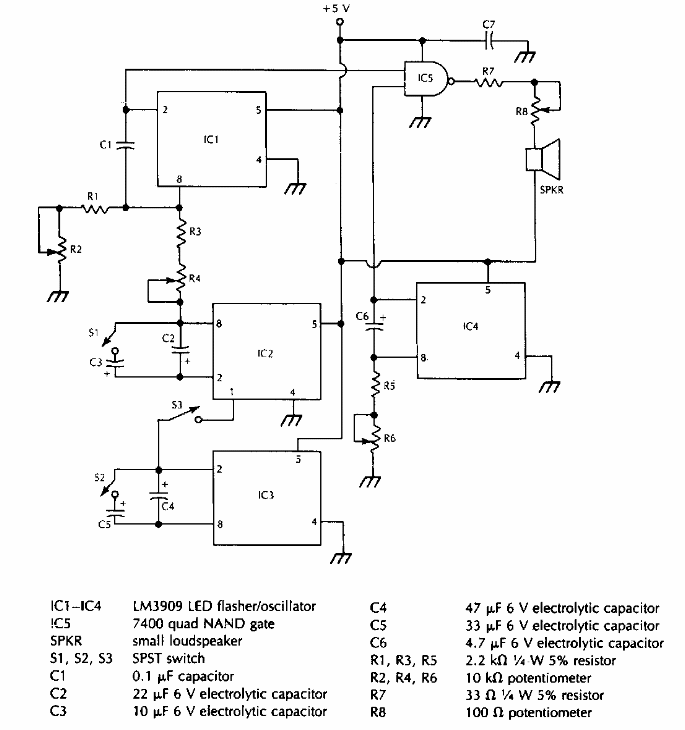
Usando circuitos integrados LM3909, este circuito foi encontrado numa documentação americana dos anos 90. As frequências podem ser alteradas pela troca dos capacitores.