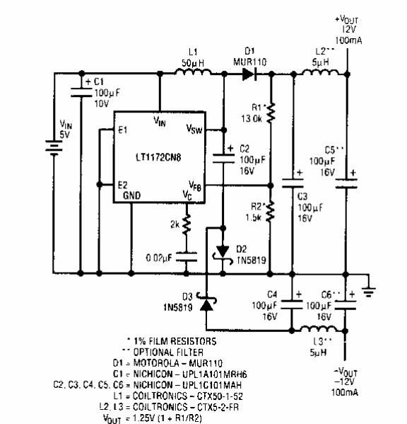
Este circuito foi encontrado em documentação da Linear Technology dos anos 90. O circuito faz uso de integrado da época operando com 5 V de tensão de entrada e fornecendo -12 V com corrente de 100 mA.

Este circuito foi encontrado em documentação da Linear Technology dos anos 90. O circuito faz uso de integrado da época operando com 5 V de tensão de entrada e fornecendo -12 V com corrente de 100 mA.
